MC501青岛中阳感温电缆微调制器和终端盒SFLD05
MC501青岛中阳感温电缆微调制器和终端盒SFLD05
产品价格:¥2.60(人民币)
  • 规格:完善
  • 发货地:江苏省盐城市
  • 品牌:
  • 最小起订量:1
  • 诚信商家
    会员级别:钻石会员
    认证类型:企业认证
    企业证件:通过认证

    商铺名称:众安消防报警设备

    联系人:辅先阳(先生)

    联系手机:

    固定电话:

    企业邮箱:3748036005@qq.com

    联系地址:盐城市嘉元广场东区幢北1518室

    邮编:224000

    联系我时,请说是在智能安防网上看到的,谢谢!

    商品详情
      产品参数
      品牌松江云安
      3C证书编号201508181278021
      工作电源DC24V
      探测方式点型
      环境温度-10-50
      环境湿度小于等于95
      尺寸见详细说明书
      使用范围通用
      发货地江苏盐城
      包装盒装
      可售卖地全国
      类型感温电缆
      型号MC501SFLD05

      请注意:该价格为网络报价不是实际成交价格,具体成交价格请以电议为准。?




      MC501青岛中阳感温电缆微调制器和终端盒SFLD05



      一、 注意事项

      1. 微电脑处理器以及终端盒应注意防水。

      2. 探测器必须以连续的、无抽头或分支的连续布线方式安装,并严格按照规范要求进行。

      3. 重物应避免压在探测器上。

      4. 避免在探测器上涂刷腐蚀性物质。

      5. 安装时严禁硬性折弯和扭转感温 线 缆。感温 线 缆的弯曲半径要大于 ?100mm ,并防止护套破损。

      6. 每年对探测器感温 线 缆两端开路进行阻值测试,其线芯之间正常阻值不应小于 ?10M Ω,否则应予以更换测量设备宜采用500V兆欧表。

      7. 建议每年对探测器进行实体火灾测试,以确保探测器稳定可靠的运行。

      8. 运输时应妥善包装,避免积压冲击。



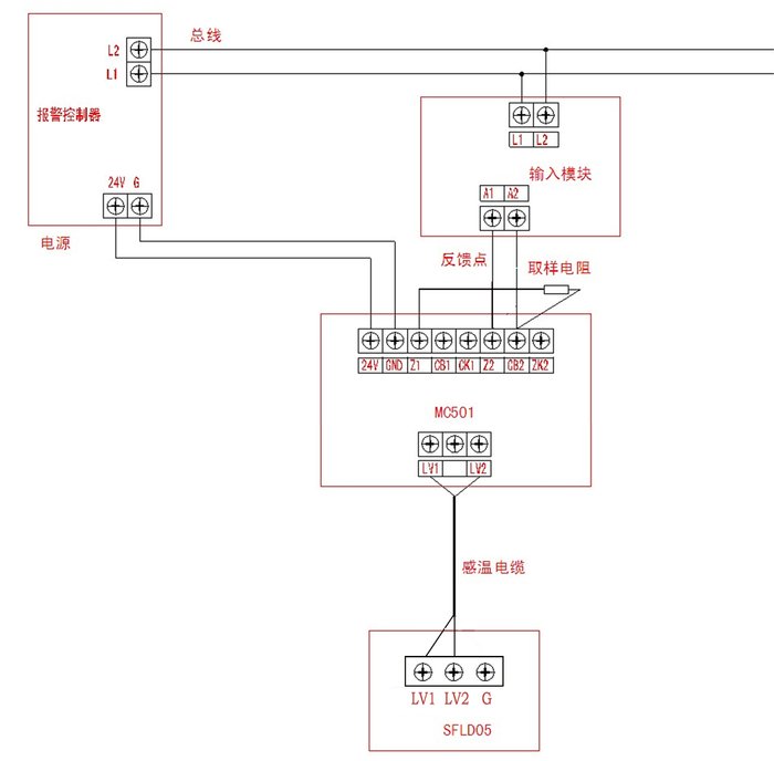
      二、接线端子说明

      微电脑处理器电路板上下各有一排端子,分别为:


      端子排2:电路板上部信号输出端子(CON2)

      端子排1:电路板下部输入端子(CON1)

      终端盒内只有一个端子排,连接感温电缆的两芯。





      JTW-LD-SF500缆式线型感温火灾探测器调试附加说明


      三、接线方法

      输入模块和微电脑处理器之间宜按图1来接线。


      四、调试

      JTW-LD-SF500缆式线型感温火灾探测器根据环境温度、湿度和使用长度的不同需要做现场调试,调试方法如下:

      现场接线无误后,接通24V电源,用万用表直流20V档,测试A0点与VSS点(如下图2)之间的电压,应该在4.0V---4.9V之间;如果低于4.0V,要将终端盒内的双排插针(如下图3)上的短路环,往数字渐小(4→0)的方向调,每调一档测试一次电压,直至符合。

      ?? ? ??

      ? ? ? ? ? ? ? ? ? ? ? ? ? ? ? 图2 微电脑处理器内部测量点? ? ? ? ? ? ? ? ? ? ? ? ? ? ? ? ? ? ? ??图3 终端内部调整点


      当电路板上电压调好后,要将微电脑处理器MC501重新启动。启动方法是:

      1、断电后重新送电。

      2、用金属导体(如螺丝刀)点碰一下重启插针,(如下图1)位置。重启后系统将正常工作。



      五、附图:微电脑处理器与控制器连线图

      注:此取样电阻的阻值由控制器或输入模块决定。


    0571-87774297