海湾火灾声光警报器GST-HX-200B
海湾火灾声光警报器GST-HX-200B
产品价格:¥电仪(人民币)
  • 规格:GST-HX-200B
  • 发货地:北京
  • 品牌:
  • 最小起订量:1套
  • 免费会员
    会员级别:试用会员
    认证类型:企业认证
    企业证件:通过认证

    商铺名称:海湾安全技术有限公司

    联系人:孟经理(男)

    联系手机:

    固定电话:

    企业邮箱:mengfangxx@126.com

    联系地址:

    邮编:

    联系我时,请说是在智能安防网上看到的,谢谢!

    商品详情





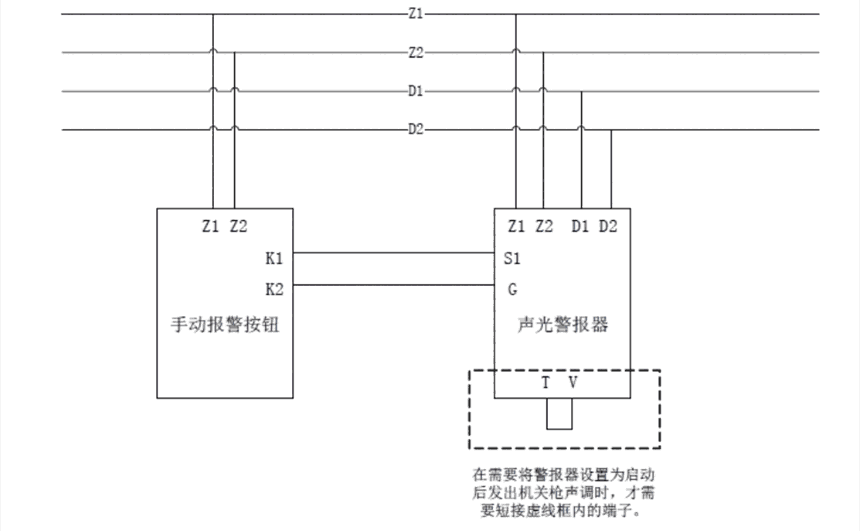
      GST-HX-200B火灾声光警报器(以下简称警报器),用于在火灾发生时提醒现场人员注意。警报器是一种安装在现场的声光报警设备,当现场发生火灾并被确认后,可由消防控制中心的火灾报警控制器启动,也可通过安装在现场的手动报警按钮直接启动。启动后警报器发出强烈的声光警号,以达到提醒现场人员注意的目的。在应用于气体喷洒警示时,警报器可以通过短接T、V端子设置为启动后发出机关枪声调。

      性能:

        1.红色有机玻璃面板,采用多只超高亮红色发光二极管作为光源,显示醒目、寿命长、功耗低。2.警报器具有2种声调,在安装时可根据不同的应用选择其中一种,火警声调用于消防火灾报警,机关枪声调用于气体喷洒警示。

        3.提供外控端子,可利用无源常开触点(如手动报警按钮)直接启动,直接启动时不受信号总线掉电的影响。

        4.信号总线及电源总线无极性,接线方便。

        5.具有电源掉电检测功能。若电源总线掉电,可将故障信息传到控制器。6.地址码为电子编码,可现场改写。

        7.电路部分和接线底壳采用插接方式,接触可靠、便于施工。

      技术参数:

        1.工作电压:信号总线电压:脉动24V允许范围:16V~~28V电源电压:DC24V允许范围:DC20V~~DC28V

        2.工作电流:总线监视电流≤0.8mA电源监视电流≤10mA总线启动电流≤6mA电源动作电流≤90mA

        3.闪光步率:1.1Hz~1.8Hz(DC20V~DC28V)

        4.火警声调声压级:80dB~115dB(正前方3m水平处(A计权))机关枪声调声压级:80dB~110dB(正前方3m水平处(A计权))

        5.火警声调变调周期:3.2s~~4.8s机关枪声调不涉及变调周期

        6.编码方式:采用电子编码方式,占一个总线编码点,编码范围可在1~242之间任意设定

        7.线制:四线制,与控制器采用无极性信号二总线连接,与电源线采用无极性二线制连接

        8.使用环境:温度:-10℃~+50℃相对湿度<95%,不凝露

        9.使用场所:室内

        10外形尺寸:144mmx90mmx60.5mm(带底壳)

        11.外壳防护等级:IP43

        12.壳体材料和颜色:ABS/象牙白,正面镶有机玻璃红色

        13.重量:约255g(带底壳)

        14.安装孔距:65mm

        15.执行标准:GB26851-2011



      工作原理:

        警报器内嵌微处理器,微处理器实现与火灾报警控制器通讯、电源总线掉电检测、声光信号启动。警报器接收到火灾报警控制器的启动命令后,开始启动声光信号。采用音效芯片经三极管和电感升压放大,推动蜂鸣器发出声响;采用定时电路控制6只超高发光二极管发出闪亮的光信号。也可通过外控触点直接启动声光信号。






    0571-87774297